Zangler
2022-09-12 18:03:31
- #1
亲爱的论坛,
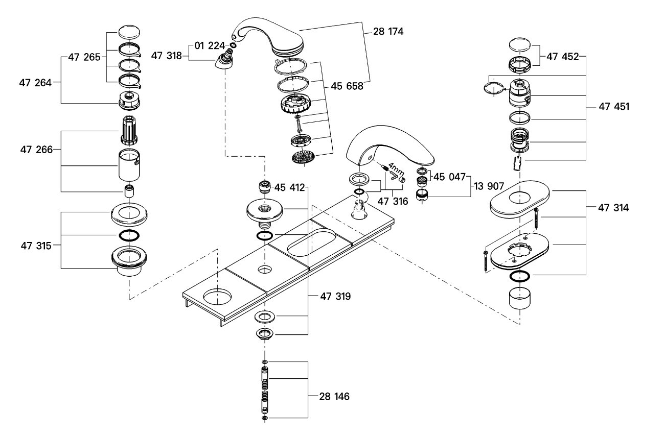
这是关于一款大约10年老的Hans Grohe四孔龙头(货号19 623)。
由于它是金色的,且淋浴喷头已经腐蚀,且带有一种现在已经买不到的快速连接接口,我们想要更换它。
我的计划是,拆下瓷砖上方所有的部分,这样我就可以抬起安装板,从下方接触到淋浴软管。
但是这并不像想象中的那么容易,我已经拆下了出水龙头。
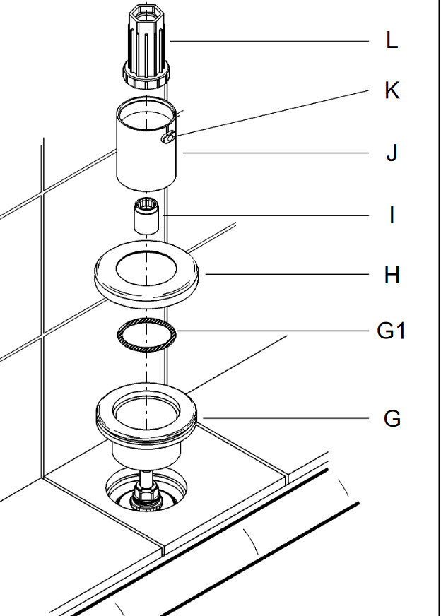
混合阀的安装说明书实际上描述了如何从上方安装各个零件,分别是L、K、J、I、H、G1、G部分,但我只拆下了L和H部分。你们知道这可能是什么原因吗?或者它是否被粘得很紧?
也许你们有一些建议。
附上安装说明书和一些现场照片。


这是关于一款大约10年老的Hans Grohe四孔龙头(货号19 623)。
由于它是金色的,且淋浴喷头已经腐蚀,且带有一种现在已经买不到的快速连接接口,我们想要更换它。
我的计划是,拆下瓷砖上方所有的部分,这样我就可以抬起安装板,从下方接触到淋浴软管。
但是这并不像想象中的那么容易,我已经拆下了出水龙头。
混合阀的安装说明书实际上描述了如何从上方安装各个零件,分别是L、K、J、I、H、G1、G部分,但我只拆下了L和H部分。你们知道这可能是什么原因吗?或者它是否被粘得很紧?
也许你们有一些建议。
附上安装说明书和一些现场照片。